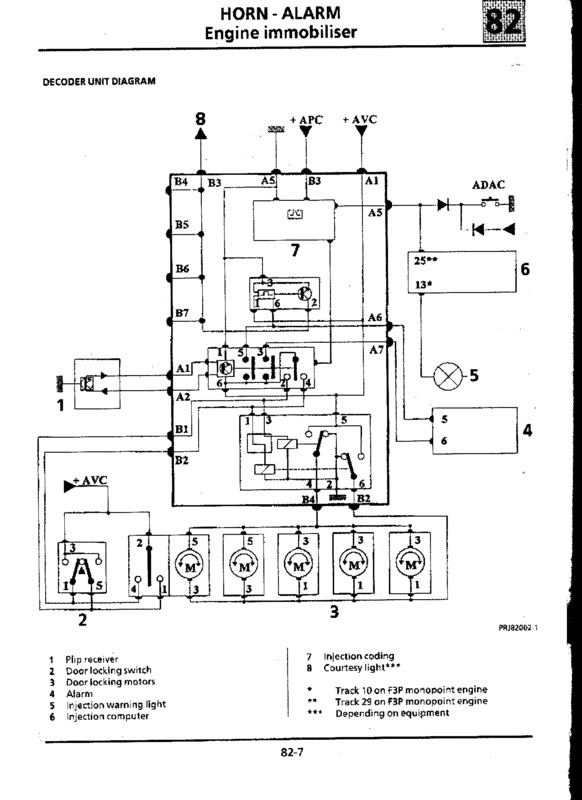
Now, ive got the wiring loom in my hand, and from the decoder ring ive got 3 wires, ones an earth and the other 2 go to 2 different plugs on the UCH, now, does this mean the immobiliser is in the UCH? or it goes through the UCH into the ECU? so i could potentially run the ecu with out the decoder ring etc etc?
The way i had seen it before this is that the immobiliser is set into the ecu, the ecu sends a code when turning on the ignition, and reads the code from the key.
But now seeing this, its either as above or, ignition is switched on, then the UCH checks the code on the key, and depending on the code being matched, sends the OK signal to allow the ecu to fire up and run the engine?
ANy help much appreciated.
The way i had seen it before this is that the immobiliser is set into the ecu, the ecu sends a code when turning on the ignition, and reads the code from the key.
But now seeing this, its either as above or, ignition is switched on, then the UCH checks the code on the key, and depending on the code being matched, sends the OK signal to allow the ecu to fire up and run the engine?
ANy help much appreciated.